土木在线论坛 \ 建筑结构 \ 结构资料库 \ 大跨平屋盖结构屋面风荷载效应

大跨平屋盖结构屋面风荷载效应

发布于:2022-10-08 17:05:08 来自:建筑结构/结构资料库 [复制转发]

平屋盖是一种典型简单的大跨结构,已经广泛应用于各种工业厂房、仓库、展览馆中。但因其自重轻、阻尼小,屋盖围护结构很容易因强风遭到破坏,至今已有众多工程破坏案例。

图片
图片

屋面板在风吸力作用下被掀起

01  屋面风荷载的确定

大跨平屋盖结构的流场特性相当复杂,经常伴随着气流的分离和再附等现象。建筑平面的长宽比是影响建筑物表面风压的重要参数,目前确定屋面风荷载的方法主要是通过风洞试验。


02 屋面的风荷载分布

通过风洞实验得到屋面极值风压系数(极值风压系数=平均风±极值因子×脉动风),可用于进行围护结构抗风验算。


下图列出了模型 M2 (平面长宽比为2.0:1)屋面在 A 类地貌条件下,0°、45°和90°三个代表性风向下屋面极值风压系数分布规律,可以看到在迎风角部区域和迎风前缘形成较大的负压区,风压梯度沿着风向逐渐减小。

图片
图片
图片


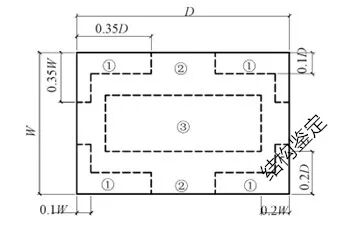
围护结构抗风验算采用的是在所有风向中的最不利的极值风压系数,如下图所示,为了便于设计,国内外诸多规范对屋盖围护结构进行了分区,由于屋盖角部通常出现极大的负压区,通常在进行风荷载极值分区时将矩形屋盖的四个角部划分出来,而由于矩形屋盖中部极值荷载较小,通常也单独进行划分,如下图所示。

图片


A 类地貌条件下,长宽比分别为1.5:1、2.0:1、2.5:1的 3 个平屋模型(模型M1、M2、M3)极值分压分布如下图所示。

图片
图片
图片


A,B,C类地貌下长宽比分别为1.5:1、2.0:1、2.5:1的 3 个平屋模型屋面不同分区极值分压系数如下表所示。

图片


03 考虑风荷载作用下大跨屋盖重点检测部位

1)屋面板连接位置。屋面板连接计算应按风吸力作用下点支承计算确定,对面板要进行抗冲剪验算,对连接件(拉铆钉、自攻螺丝)要进行抗拉和抗拔验算。

(2)檩条。屋面风吸力较大,屋面檩条在风吸力作用下有可能产生下翼缘或内侧翼缘失稳,需要对檩条在风吸力作用下的稳定进行计算,并按规定设置隅撑予以保证。

(3)支撑。为了提高结构的整体刚度,在厂房、仓库的主排架柱和山墙排架柱之间设置柱间支撑,在屋盖上设置屋架支撑和刚性系杆,设置柱间水平支撑,以减小柱子的计算长度。


04 总结

大跨度轻钢结构属于风敏感结构,对于屋盖结构,风荷载是其主要控制荷载。在屋盖围护验算时,需要了解结构在强风荷载作用下的风荷载分布特性,确定不利位置。

内容源于网络,如有侵权,请联系删除


相关资料推荐:

某机场航站楼屋面风荷载特性研究

柱状屋面风荷载体型系数数值模拟研究及取值建议


知识点:屋面风荷载

全部回复(0 )

只看楼主 我来说两句抢沙发
这个家伙什么也没有留下。。。

结构资料库

返回版块

41.24 万条内容 · 405 人订阅

猜你喜欢

阅读下一篇

《通规》颁布后,钢结构屋面围护结构风荷载标准值如何计算?

2021年7月15日,住建部网站发布了13本全文强制规范,自2022年1月1日起实施。各本通用规范均为强制建设规范,全部条文必须严格执行。在《通规》颁布以后,对《门规》和《荷规》各自都有什么影响?两本规范在计算屋面围护结构风荷载标准值时又有什么区别?本文从以上问题出发,对两本规范屋面围护结构风荷载标准值进行分析,为工程提供参考。

回帖成功

经验值 +10