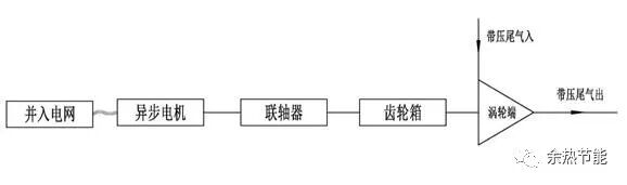
1.技术适用范围 适用于双氧水、苯酚丙酮、苯甲酸、丁二烯等行业的尾气制冷回收发电领域。 2. 技术原理及工艺 尾气在经过涡轮膨胀机后,由于叶轮高速旋转的离心力作用,使来气的气体分子间距增加,从而使气体膨胀,温度降低,尾气中的有机物冷凝液化被分离回收,同时尾气压力能转化为机械能,传递给同轴的发电机进行发电,最后并网输出。工作原理图如下:
适用于双氧水、苯酚丙酮、苯甲酸、丁二烯等行业的尾气制冷回收发电领域。
尾气在经过涡轮膨胀机后,由于叶轮高速旋转的离心力作用,使来气的气体分子间距增加,从而使气体膨胀,温度降低,尾气中的有机物冷凝液化被分离回收,同时尾气压力能转化为机械能,传递给同轴的发电机进行发电,最后并网输出。工作原理图如下:

(1)尾气入口压力:≥0.1MPaG;
(2)尾气流量:≥5000Nm3/h;
(3)制冷温度:0~5℃(未除水),≤0℃(除水),替代系统冷源,节电率≥95%;
(4)发电功率:130 kW/万Nm3(双氧水尾气),其它应用工况发电功率与尾气流量及入口压力相关;
(5)单机发电功率:100~2000kW。
(1)该技术利用尾气膨胀做功内能降低的原理制冷尾气。替代原工艺中的冷媒制冷,大大降低制冷功耗,设备整体功耗为3~5kW,相比原工艺节能95%以上;
(2)利用尾气膨胀做功,将压力能转化为机械能并带动发电机发电并网输出,以双氧水尾气应用为例,每万标方小时尾气可实现发电功率130kW,有效的实现了尾气压力能回收再利用,减少了尾气能量浪费。
湖南怀化双阳林化有限公司改造项目。技术提供单位为襄阳航力机电技术发展有限公司
改造前采用涡轮膨胀机组进行尾气处理,该装置只能膨胀制冷回收芳烃,无法回收轴功发电,从而造成了尾气能量大量浪费。
采用带压尾气膨胀制冷回收发电技术进行了节能改造。实施周期10个月。
年节省水73.60万m3,年节省蒸汽5.48万t,年节省电53.59万kW·h。年节省7326tce。投资回收期10个月。
预计未来5年,推广应用比例可达到35%,可形成节能18.1万tce/a,减排CO248.87万t/a。